HYDEF导阀,叠加式溢流阀 电磁换向阀 液控单向阀
铁路铺轨机液压系统原理分析

铁路与公路运输是国民经济的大动脉。为了适应现代铁路与公路高速化的发展,在铁路与公路建设装备和运输设备中大量使用了液压技术。
液压系统及其工作原理:
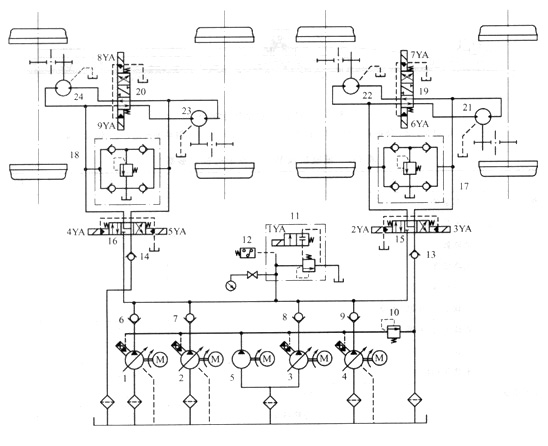
图1所示为铺轨机的液压系统原理图,系统的执行器为4个双向定量液压马达,用于驱动抱轴减速箱而使主机运行。系统的油源为由4台电动机分别驱动的变量液压泵1、2、3、4,变量泵的最高压力和卸荷通过电磁溢流阀11和压力继电器12设定与控制,泵的流量调节可在司机室完成;定量泵5用于4台变量泵的启动,其供油压力由溢流阀10设定。

图1铺轨机液压系统原理图
1、2、3、4-变量液压泵;5-定量液压泵;6、7、8、9、13、14-单向阀;10-溢流阀 11-电磁溢流阀;12 -压力继电器;
15、16、19、20-三位四通电液换向阀; 17、18-缓沖补油阀;21、22、23、24-双向定量液压马达
以大车回路为例,通过电液换向阀19的控制,可使液压马达21和22在工作中获得两种连接油路:空车走行时,换向阀19处于中位,马达21和22为串联油路,以提高走行速度;低速启动时,电磁铁6YA(或7YA)通电,马达21和22为并联油路。缓沖补油阀17用于减缓大车制动时液压马达一侧産生液压沖击和防止另一侧液压马达吸空。电液换向阀13采用了Y型中位机能,在制动时,马达处于浮动状态,可使大车依靠惯性滑行一段距离,以便于对位。大车的制动采用空气制动系统,正常情况下应使阀12複至中位后再进行制动。
技术特点 :
①铺轨机液压系统采用了变量泵一定量马达𫔭式循环油路,通过调节变量泵的输出流量和改变液压马达的油路串并联状态进行无级容积调速,调节方便,功率损失小,系统发热少。
②系统设有缓沖补油装置,可以防止制动时液压沖击和液压马达吸空。
③如果压力过高,系统可以通过压力继电器控制电磁溢流阀使系统自动卸荷,并报警。
④铺轨机走行机构采用液压系统,加大了无级变速范围,简化了机械机构,减轻了重量并减缓了沖击振动。



S2B2-D2 ,S2B3-D2 ,S2B3BL-D2 ,S2B4B-D2 ,S2D2-D2,S3C2-D2 ,S3C4-D2 ,S3C6-D2
S3C60-D2,S2B2-D2,S2B2B-D2,S2B2L-D2,S2B3-D2,S2B3A-D2,S2B3B-D2,S2B3L-D2
S2B8-D2,S2BA-D2,S3C-D2,S3C0-D2,S3C2-D2,S3C3-D2,S3C4-D2,S3C40-D2,S3C4-B-D2
S3C5-D2,S3C6-D2,S3C7-D2,S3C8-D2,S3C9-D2
S2B2-D3,S2B2B-D3,S2B2L-D3,S2B3-D3,S2B3B-D3,S2B3L-D3,S2B6-D3,S2B8-D3
S2BA-D3,S2D2-D3,S3C2-D3,S3C3-D3,S3C4-D3,S3C40-D3,S3C5-D3,S3C6-D3,S3C60-D3
S3C7-D3,S3C8-D3,S3C9-D3
SYV-2613 SYB-6 SYD-32
SJC-3C SYC-3 SYC-4C
本文由苏州逐利机电整理发布,如需转载请浏览来源及出处,原文地址:http://www.tw-joly.com/chanpin/253.html






留言信息